mos管的轉移特性曲線分析-簡介
金屬氧化物半導體場效應(MOS)晶體管可分為N溝道與P溝道兩大類, P溝道硅MOS場效應晶體管在N型硅襯底上有兩個P+區,分別叫做源極和漏極,兩極之間不通導,源極上加有足夠的正電壓(柵極接地)時,柵極下的N型硅表面呈現P型反型層,成為連接源極和漏極的溝道。改變柵壓可以改變溝道中的空穴密度,從而改變溝道的電阻。
這種MOS場效應晶體管稱為P溝道增強型場效應晶體管。如果N型硅襯底表面不加柵壓就已存在P型反型層溝道,加上適當的偏壓,可使溝道的電阻增大或減小。這樣的MOS場效應晶體管稱為P溝道耗盡型場效應晶體管。統稱為PMOS晶體管。
VGS對漏極電流的控制關系可用iD=f(VGS(th))|VDS=const這一曲線描述,稱為轉移特性曲線,MOS管工作原理動畫見下圖。轉移特性曲線的斜率gm的大小反映了柵源電壓對漏極電流的控制作用。gm的量綱為mA/V,所以gm也稱為跨導。

轉移特性曲線
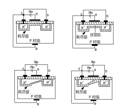
mos管的轉移特性曲線,MOS管工作原理動畫2—54(a)為N溝道增強型MOS管工作原理動畫圖,其電路符號如圖2—54(b)所示。它是用一塊摻雜濃度較低的P型硅片作為襯底,利用擴散工藝在襯底上擴散兩個高摻雜濃度的N型區(用N+表示),并在此N型區上引出兩個歐姆接觸電極,分別稱為源極(用S表示)和漏極(用D表示)。在源區、漏區之間的襯底表面覆蓋一層二氧化硅(SiO2)絕緣層,在此絕緣層上沉積出金屬鋁層并引出電極作為柵極(用G表示)。從襯底引出一個歐姆接觸電極稱為襯底電極(用B表示)。由于柵極與其它電極之間是相互絕緣的,所以稱它為絕緣柵型場效應管。MOS管工作原理動畫圖2—54(a)中的L為溝道長度,W為溝道寬度。

圖2—54所示的MOSFET,當柵極G和源極S之間不加任何電壓,即UGS=時,由于漏極和源極兩個N+型區之間隔有P型襯底,相當于兩個背靠背連接的PN結,它們之間的電阻高達1012W的數量級,也就是說D、S之間不具備導電的溝道,所以無論漏、源極之間加何種極性的電壓,都不會產生漏極電流ID。
當將襯底B與源極S短接,在柵極G和源極S之間加正電壓,即UGS﹥0時,MOS管工作原理動畫圖2—55(a)所示,則在柵極與襯底之間產生一個由柵極指向襯底的電場。在這個電場的作用下,P襯底表面附近的空穴受到排斥將向下方運動,電子受電場的吸引向襯底表面運動,與襯底表面的空穴復合,形成了一層耗盡層。
如果進一步提高UGS電壓,使UGS達到某一電壓UT時,P襯底表面層中空穴全部被排斥和耗盡,而自由電子大量地被吸引到表面層,由量變到質變,使表面層變成了自由電子為多子的N型層,稱為“反型層”,MOS管工作原理動畫圖2—55(b)所示。反型層將漏極D和源極S兩個N+型區相連通,構成了漏、源極之間的N型導電溝道。把開始形成導電溝道所需的UGS值稱為閾值電壓或開啟電壓,用UT表示。顯然,只有UGS﹥UT時才有溝道,而且UGS越大,溝道越厚,溝道的導通電阻越小,導電能力越強。這就是為什么把它稱為增強型的緣故。
在UGS﹥UT的條件下,如果在漏極D和源極S之間加上正電壓UDS,導電溝道就會有電流流通。漏極電流由漏區流向源區,因為溝道有一定的電阻,所以沿著溝道產生電壓降,使溝道各點的電位沿溝道由漏區到源區逐漸減小,靠近漏區一端的電壓UGD最小,其值為UGD=UGS-UDS,相應的溝道最??;靠近源區一端的電壓最大,等于UGS,相應的溝道最厚。這樣就使得溝道厚度不再是均勻的,整個溝道呈傾斜狀。隨著UDS的增大,靠近漏區一端的溝道越來越薄。

當UDS增大到某一臨界值,使UGD≤UT時,漏端的溝道消失,只剩下耗盡層,把這種情況稱為溝道“預夾斷”,MOS管工作原理動畫圖2—56(a)所示。繼續增大UDS(即UDS>UGS-UT),夾斷點向源極方向移動,MOS管工作原理動畫圖2—56(b)所示。盡管夾斷點在移動,但溝道區(源極S到夾斷點)的電壓降保持不變,仍等于UGS-UT。因此,UDS多余部分電壓[UDS-(UGS-UT)]全部降到夾斷區上,在夾斷區內形成較強的電場。這時電子沿溝道從源極流向夾斷區,當電子到達夾斷區邊緣時,受夾斷區強電場的作用,會很快的漂移到漏極。

N溝道耗盡型MOSFET的結構和轉移特性曲線
mos管的轉移特性曲線,由于耗盡型MOSFET在uGS=0時,漏源之間的溝道已經存在,所以只要加上uDS,就有iD流通。如果增加正向柵壓uGS,柵極與襯底之間的電場將使溝道中感應更多的電子,溝道變厚,溝道的電導增大。如果在柵極加負電壓(即uGS<0=,就會在相對應的襯底表面感應出正電荷,這些正電荷抵消N溝道中的電子,從而在襯底表面產生一個耗盡層,使溝道變窄,溝道電導減小。當負柵壓增大到某一電壓Up時,耗盡區擴展到整個溝道,溝道完全被夾斷(耗盡),這時即使uDS仍存在,也不會產生漏極電流,即iD=0。UP稱為夾斷電壓或閾值電壓,其值通常在–1V–10V之間N溝道耗盡型MOSFET的輸出特性曲線和轉移特性曲線分別如圖2—60(a)、(b)所示。



P溝道MOSFET的工作原理與N溝道MOSFET完全相同,只不過導電的載流子不同,供電電壓極性不同而已。這如同雙極型三極管有NPN型和PNP型一樣。

主要參數
(1) 直流參數
指耗盡型MOS夾斷電壓UGS=UGS(off) 、增強型MOS管開啟電壓UGS(th)、耗盡型場效應三極管的飽和漏極電流IDSS(UGS=0時所對應的漏極電流)、輸入電阻RGS.
(2) 低頻跨導gm
gm可以在轉移特性曲線上求取,單位是mS(毫西門子)。
(3) 最大漏極電流IDM
烜芯微專業制造二極管,三極管,MOS管,橋堆等20年,工廠直銷省20%,4000家電路電器生產企業選用,專業的工程師幫您穩定好每一批產品,如果您有遇到什么需要幫助解決的,可以點擊右邊的工程師,或者點擊銷售經理給您精準的報價以及產品介紹
烜芯微專業制造二極管,三極管,MOS管,橋堆等20年,工廠直銷省20%,4000家電路電器生產企業選用,專業的工程師幫您穩定好每一批產品,如果您有遇到什么需要幫助解決的,可以點擊右邊的工程師,或者點擊銷售經理給您精準的報價以及產品介紹

